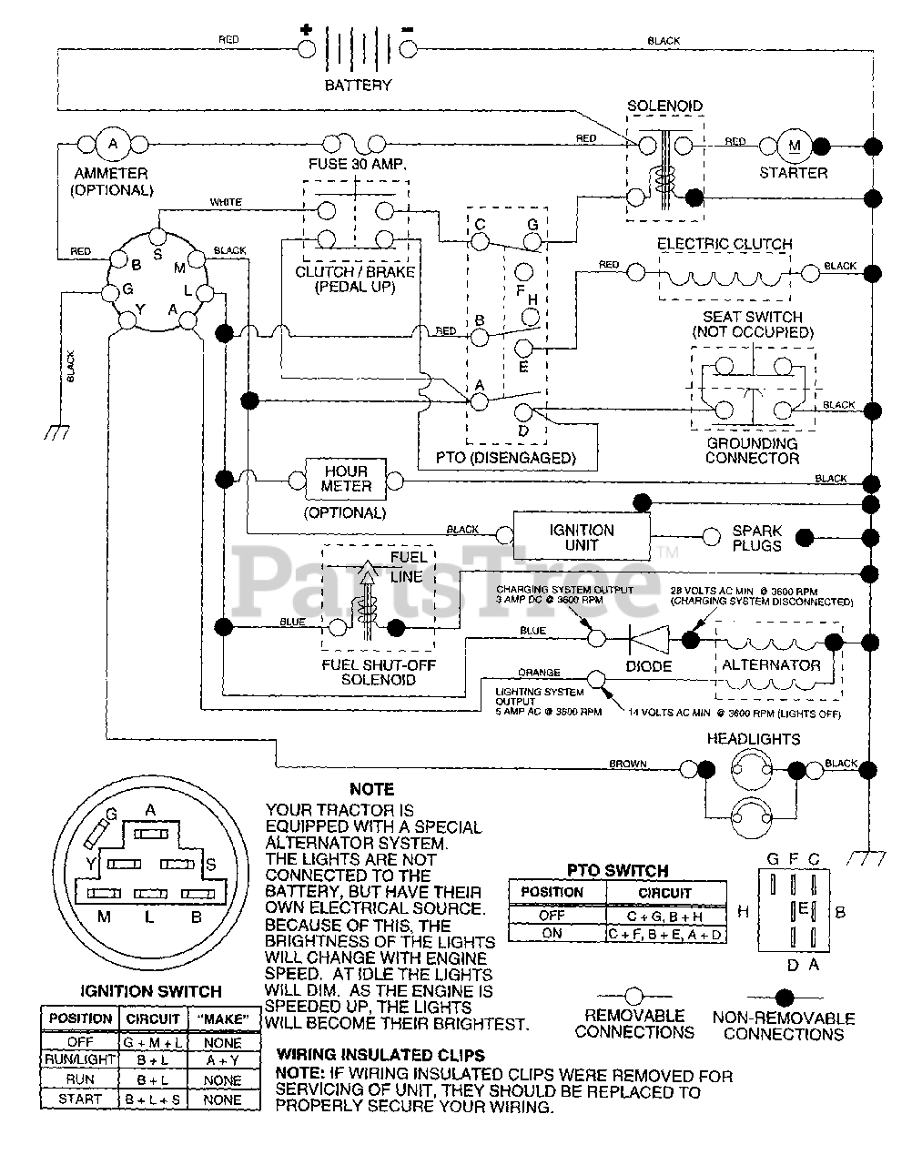
LTH 130 (954140005-A) - Husqvarna Lawn Tractor (1997-12) Schematic Parts Diagram

Lawn Tractor

Schematic Parts Diagram

  • Title