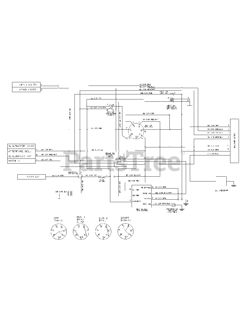
LTX 1046 M (13AP91AT010) - Cub Cadet 46" Lawn Tractor (2012) Electrical Schematic Parts Diagram

46" Lawn Tractor

Electrical Schematic Parts Diagram

  • Title