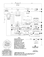
PO 17H42ST A - Poulan Lawn Tractor (2003) Parts & Diagrams Parts Lists & Diagrams

Lawn Tractor