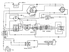
ProCut 18 (H1820B) - Ferris ProCut 18 Front Mount Mower, 18hp Briggs & Stratton (SN: H1360 & Above) Parts & Diagrams Parts Lists & Diagrams

ProCut 18 Front Mount Mower, 18hp Briggs & Stratton