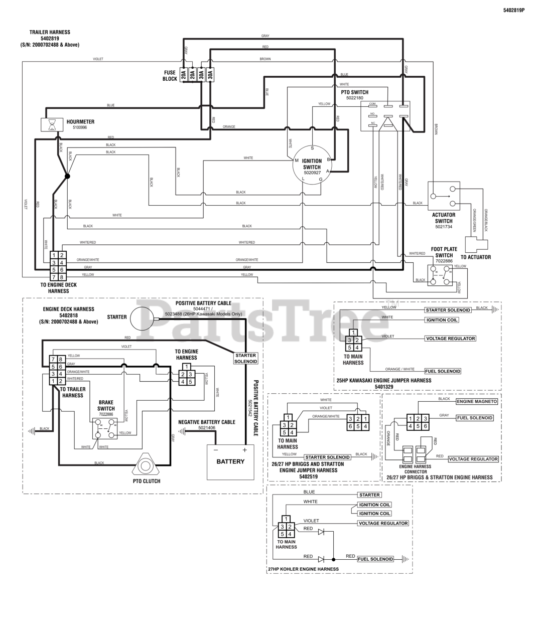
ProCut S (5900701) - Ferris Procut S Front Mount Mower, 27hp Kohler Electrical Schematic - PTO Clutch Circuit (S/N: 2000702488 & Above) Parts Diagram

Procut S Front Mount Mower, 27hp Kohler

Electrical Schematic - PTO Clutch Circuit (S/N: 2000702488 & Above) Parts Diagram

  • Title