RA 13538 B - Electrolux/AYP Lawn Tractor (2004) Schematic Parts Diagram

Lawn Tractor

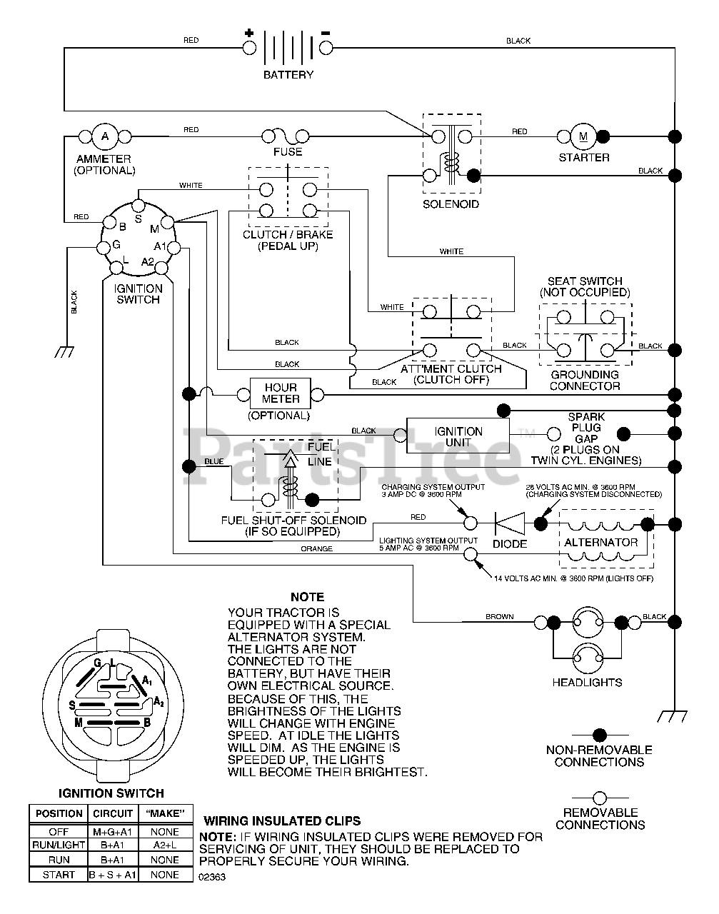
Schematic Parts Diagram

  • Title