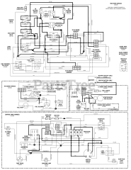
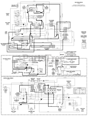
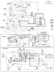
S 175X (5900921) - Snapper Pro S175X Series 61" Zero-Turn Mower, 24hp Yanmar Parts & Diagrams Parts Lists & Diagrams

S175X Series 61" Zero-Turn Mower, 24hp Yanmar

S 175X (5900921) - Snapper Pro S175X Series 61" Zero-Turn Mower, 24hp Yanmar > Parts Diagrams (44)