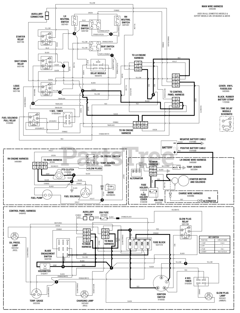
S 175X (5900938) - Snapper Pro S175X Series 61" Zero-Turn Mower, 24hp Yanmar Electrical Schematic - PTO & Hourmeter - S/N: 2015276814 & Below Parts Diagram

S175X Series 61" Zero-Turn Mower, 24hp Yanmar

Electrical Schematic - PTO & Hourmeter - S/N: 2015276814 & Below Parts Diagram

  • Title