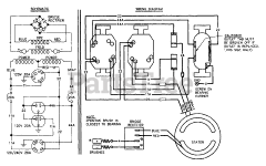
S4002 (8973-2) - Generac 4,000 Watt Portable Generator Parts & Diagrams Parts Lists & Diagrams

4,000 Watt Portable Generator

S4002 (8973-2) - Generac 4,000 Watt Portable Generator > Parts Diagrams (2)