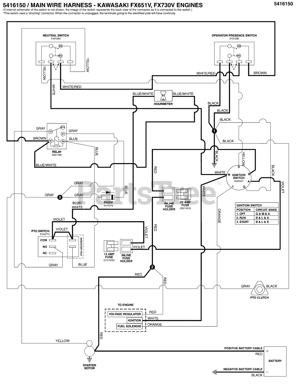
SW 35 (5901317) - Snapper Pro SW35 Series 48" Walk-Behind Mower, 21hp Kawasaki Electrical Schematic - Engine Op. Pres. Circuit KAV S/N: 2017711826 to 2017954955 Parts Diagram

SW35 Series 48" Walk-Behind Mower, 21hp Kawasaki

Electrical Schematic - Engine Op. Pres. Circuit KAV S/N: 2017711826 to 2017954955 Parts Diagram

  • Title
5416150

Snapper Pro 5416150

WIRE HARNESS, W35, KAWI, NO BRAKE

$331.99

$

Usually ships in 2-12 days

0