YTH 150 (954140007) - Husqvarna Yard Tractor (1997-12) Schematic Parts Diagram

Yard Tractor

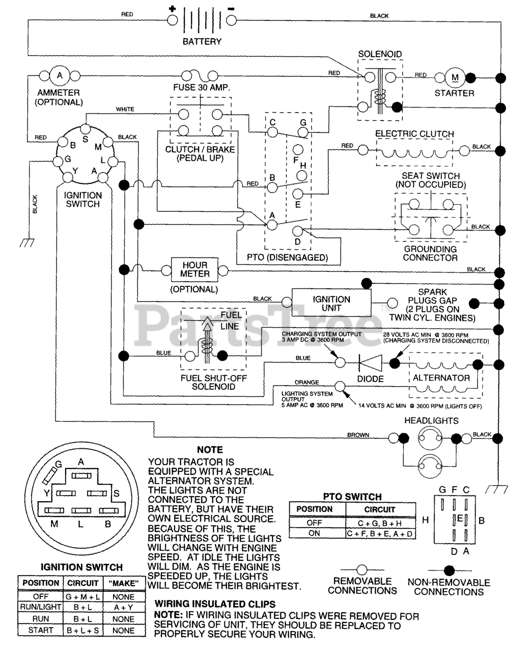
Schematic Parts Diagram

  • Title