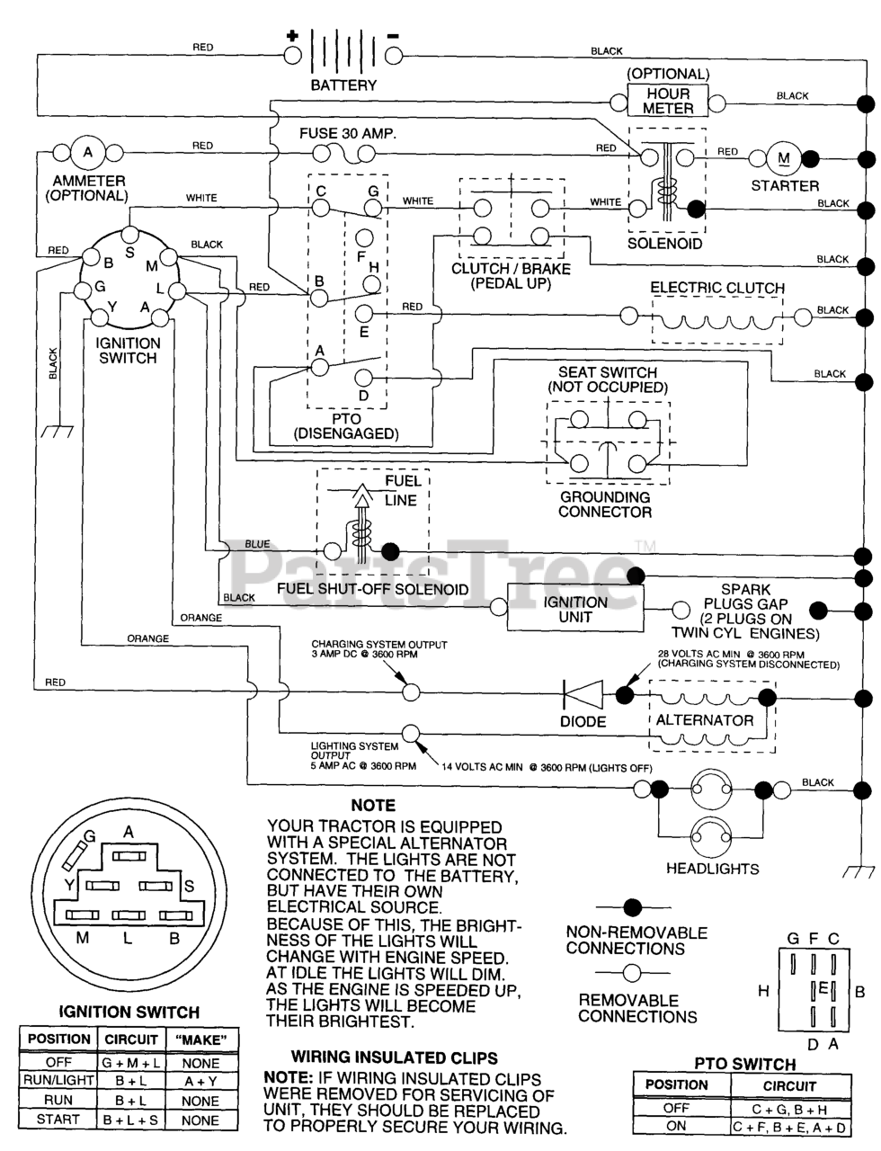
YTH 160 (954140008-A) - Husqvarna Yard Tractor (1997-11) Schematic Parts Diagram

Yard Tractor

Schematic Parts Diagram

  • Title