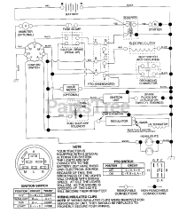
YTH 180 (954140010-B) - Husqvarna Yard Tractor (1997-12) Parts & Diagrams Parts Lists & Diagrams

Yard Tractor