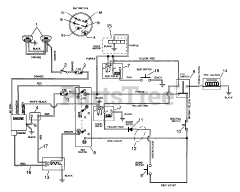
Ariens 03658000  HARNESS- WIRING - 1340 G

Ariens 03658000 HARNESS- WIRING - 1340 G

Ariens 03658000

HARNESS- WIRING - 1340 G
(Superseded to 03672100)

$

$

Not available

Models that Use this Part

Your part was not found on any models.

  • If you feel this is in error or desire further assistance, please call us!

936014 (1340 G) - Ariens Sierra 40" Yard Tractor, 13hp Tecumseh, Gear (SN: 000101 - 000300)

Electrical

936014 (1340 G) - Ariens Sierra 40" Yard Tractor, 13hp Tecumseh, Gear (SN: 000301 & Above)

Wiring Diagram 1