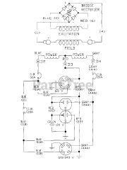
1305-0 - Generac 4,200 Watt Portable Generator Parts & Diagrams Parts Lists & Diagrams

4,200 Watt Portable Generator

1305-0 - Generac 4,200 Watt Portable Generator > Parts Diagrams (4)