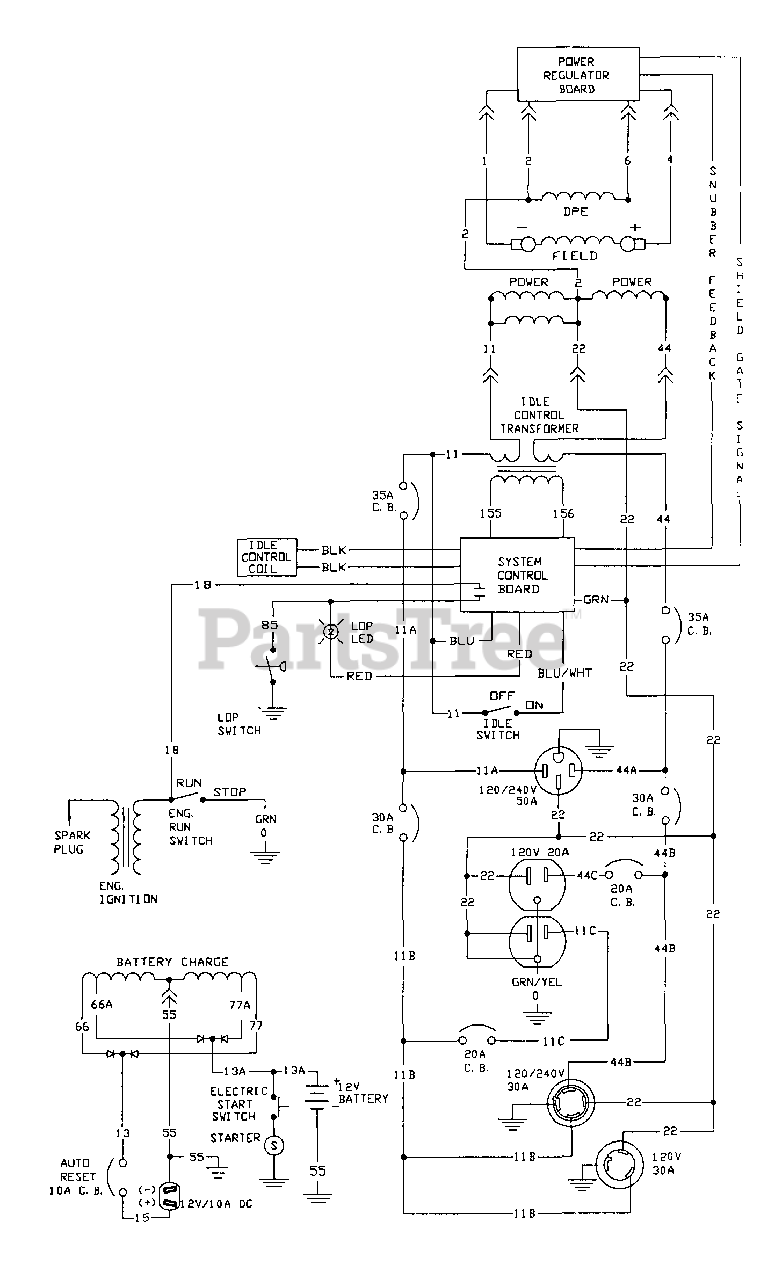
1315-0 - Generac EXL 7,500 Watt Portable Generator Electrical Schematic Parts Diagram

EXL 7,500 Watt Portable Generator

Electrical Schematic Parts Diagram

  • Title