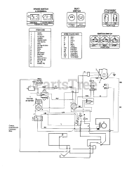
13A-145F063 - Troy-Bilt LTX Lawn Tractor (1998) Parts & Diagrams Parts Lists & Diagrams

LTX Lawn Tractor

Attachments For This Model (1)