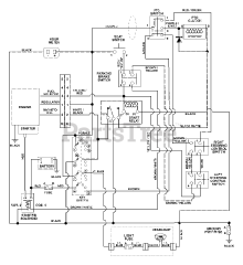
915042 (ZT 1540) - Gravely 40" Zero-Turn Mower, 15hp Kohler (SN: 005000 - 009999) Parts & Diagrams Parts Lists & Diagrams

40" Zero-Turn Mower, 15hp Kohler