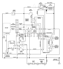
915043 (1540) - Ariens Zoom 40" Zero-Turn Mower, 15hp Briggs & Stratton (SN: 005000 & Above) Parts & Diagrams Parts Lists & Diagrams

Zoom 40" Zero-Turn Mower, 15hp Briggs & Stratton