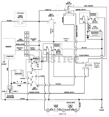
915113 (2448) - Ariens Zoom 48" Zero-Turn Mower, 24hp Briggs & Stratton (SN: 000101 & Above) Parts & Diagrams Parts Lists & Diagrams

Zoom 48" Zero-Turn Mower, 24hp Briggs & Stratton