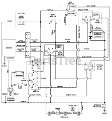
915133 (2040) - Ariens Zoom 40" Zero-Turn Mower, 20hp Kohler (SN: 000101 & Above) Parts & Diagrams Parts Lists & Diagrams

Zoom 40" Zero-Turn Mower, 20hp Kohler