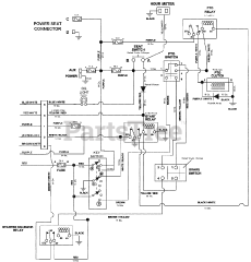
992243 (Pro-Turn 472) - Gravely Pro-Turn 72" Zero-Turn Mower, Propane (SN: 020000 - 029999) Parts & Diagrams Parts Lists & Diagrams

Pro-Turn 72" Zero-Turn Mower, Propane