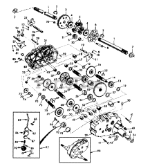
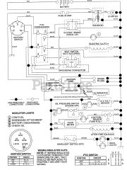
GT 200 (954001112-A) - Husqvarna Garden Tractor (1994-07) Parts & Diagrams Parts Lists & Diagrams

Garden Tractor