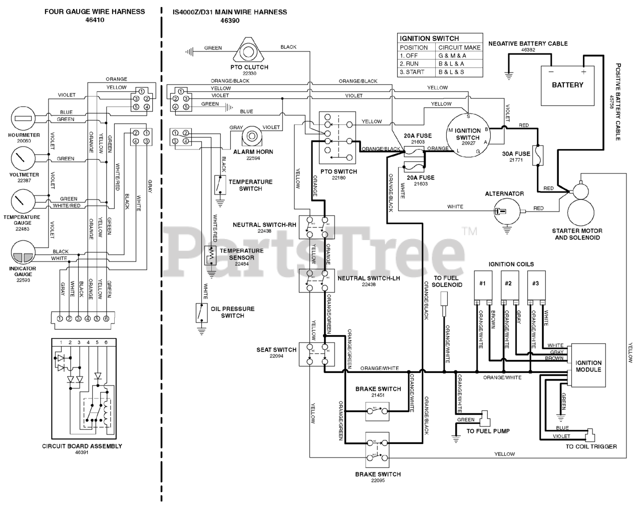
IS 4000Z (5901063) - Ferris IS4000Z Series Zero-Turn Mower, 31hp Vanguard Electrical Schematic - Operator Presence/Safety Circuit - Briggs & Stratton Parts Diagram

IS4000Z Series Zero-Turn Mower, 31hp Vanguard

Electrical Schematic - Operator Presence/Safety Circuit - Briggs & Stratton Parts Diagram

  • Title