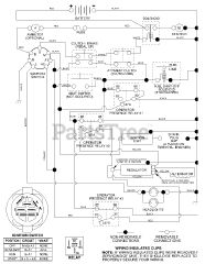
PD 1842ST A - Poulan Pro Lawn Tractor (2003) Parts & Diagrams Parts Lists & Diagrams

Lawn Tractor