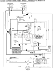
S 150XT (5901484) - Snapper Pro S150XT Series 52" Zero-Turn Mower, 26hp Briggs & Stratton Parts & Diagrams Parts Lists & Diagrams

S150XT Series 52" Zero-Turn Mower, 26hp Briggs & Stratton