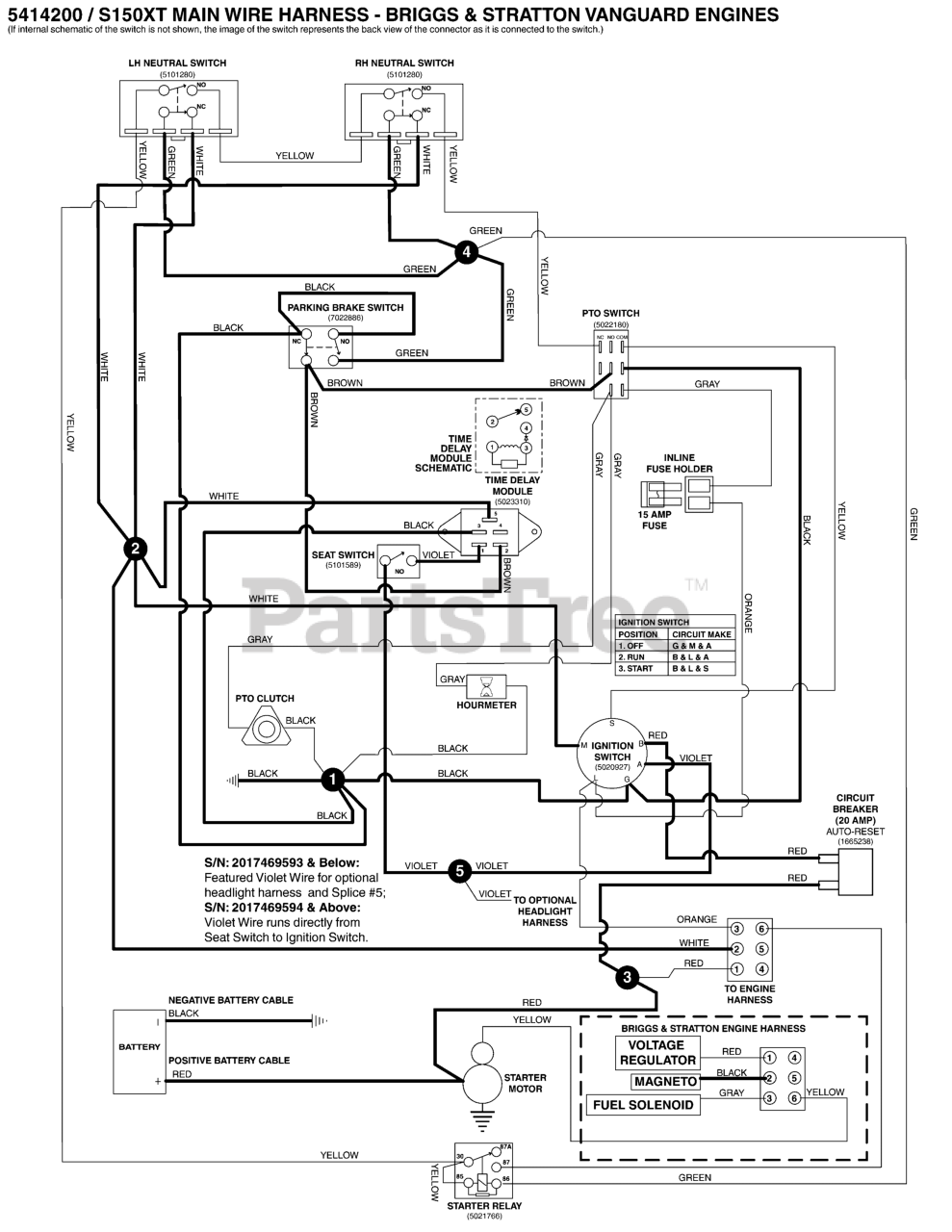
S 150XT (5901484) - Snapper Pro S150XT Series 52" Zero-Turn Mower, 26hp Briggs & Stratton Electrical Schematic - Ign Grounding Circuit/Op. Pres - B&S 49R977 S/N: 2017724860 & Below Parts Diagram

S150XT Series 52" Zero-Turn Mower, 26hp Briggs & Stratton

Electrical Schematic - Ign Grounding Circuit/Op. Pres - B&S 49R977 S/N: 2017724860 & Below Parts Diagram

  • Title