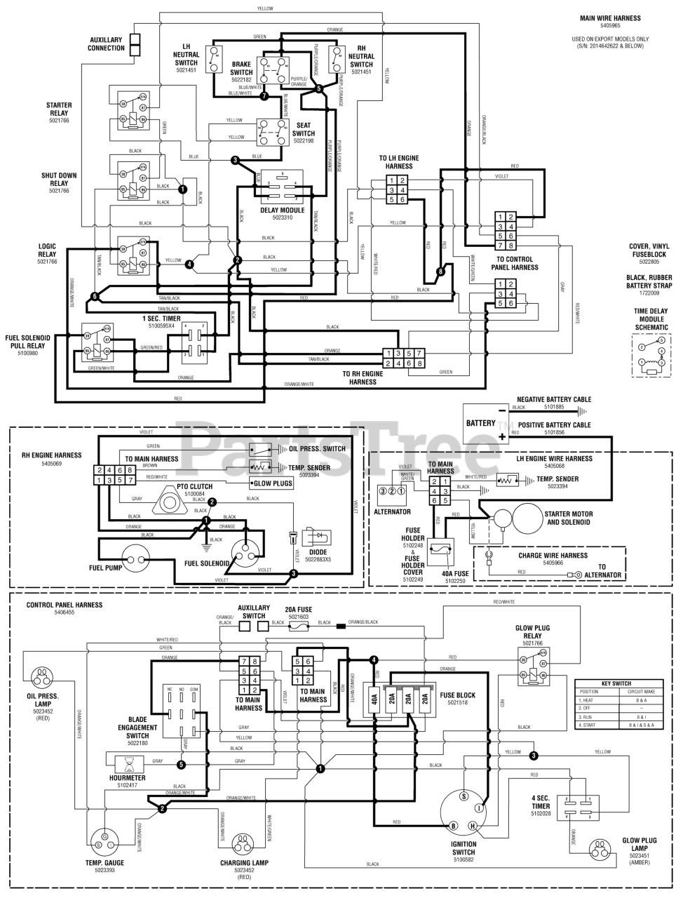
S 175X (5900921) - Snapper Pro S175X Series 61" Zero-Turn Mower, 24hp Yanmar Electrical Schematic - Operator Pres./Safety - CE Models Parts Diagram

S175X Series 61" Zero-Turn Mower, 24hp Yanmar

Electrical Schematic - Operator Pres./Safety - CE Models Parts Diagram

  • Title