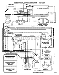
SSZ-22CV - Scag Super Z Zero-Turn Mower, 22hp Kohler (SN: 70000 - 79999) Parts & Diagrams Parts Lists & Diagrams

Super Z Zero-Turn Mower, 22hp Kohler