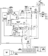
992048 (PM 260Z) - Gravely Pro-Master 60" Zero-Turn Mower, 28hp Kohler (SN: 004001 & Above) Parts & Diagrams Parts Lists & Diagrams

Pro-Master 60" Zero-Turn Mower, 28hp Kohler