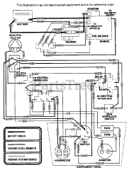
SSZ-16BV - Scag Super Z Zero-Turn Mower, 16hp Vanguard (SN: 30000 - 39999) Parts & Diagrams Parts Lists & Diagrams

Super Z Zero-Turn Mower, 16hp Vanguard