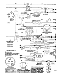
YT 160 (954000582-A) - Husqvarna Yard Tractor (1993-01) Parts & Diagrams Parts Lists & Diagrams

Yard Tractor