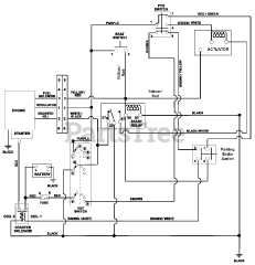
915130 (ZT 1334) - Gravely 34" Zero-Turn Mower, 13hp Briggs & Stratton (SN: 000101 & Above) Parts & Diagrams Parts Lists & Diagrams

34" Zero-Turn Mower, 13hp Briggs & Stratton